深圳市大興節能環??萍加邢薰?/strong>熊先生 13510637758
電話:0755-23771789
郵箱:hming058@126.com
地址:深圳市龍華區大浪街道同勝社區可樂園A棟119
解決養殖的降溫,加熱的需求,保證水溫的恒定
●滿足不同的季節,不同時間恒定水溫。
● 一體式設計,控制方便,運行穩定。
● 工程安裝簡便,運行及維護成本低廉。
● 具有斷電自動記憶功能,無需專人開關機。
● 在環境溫度較低時,微電腦自動啟動化霜功能。

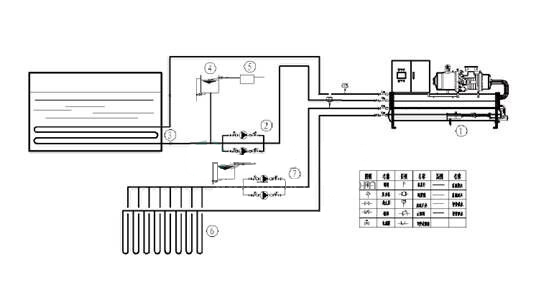
1、養殖恒溫熱泵安裝示意圖:

2.方案的優越性
■設計靈活、安裝方便:整體式設計,機組外形美觀緊湊,安裝面積小,風冷主機和冷水輔機分離結構,使水系統完全置于室內,完全防止了冬天凍結的情況出現,尤其適合于寒冷地區氣候。
■工程安裝 簡便,運行及維護成本低廉。
■采用先進的鈦鈦金屬水換熱器,能夠抵御水中氯離子的侵蝕,外殼采用優質雙面鍍鋅鋼板,經久耐用。
■機組能效比高,制熱量大。
■節能環保:采用熱泵技術,與其它常規熱水設備(如:燃油鍋爐、燃氣鍋爐、電鍋爐等)相比可節省65%~80%的運行費,對環境無污染。
■使用安全:水電隔離;無明火,無漏電,確保安全。
·養殖恒溫空氣能熱水機的產品特點
空氣能養殖熱泵并不是直接給養殖用水加熱,而是經空氣能熱泵變熱后的水,經過鋪設在魚池中的換熱器(鈦管)用熱傳遞的原理使養殖水體慢慢升溫,不僅有利于養殖物的生長,而且還節省了大量的人力成本。與此同時,空氣能綠色無污染,再者空氣能運行安全、能夠很好地保持溫度、操作方便無需專人看管。

熊先生
微信二維碼
